Page 1 sur 4
Alternateur 24v
Posté : 12 mars 2024 20:52
par Kévin36
Bonjour a tous,
Je voudrais changer ma dynamo 24v et mettre un alternateur avec régulateur incorporer a la place c est sur un som30b ma question est comment faut il le brancher car je sais que le tracteur a déjà un régulateur et je ne veut pas le grillé je suis pas un pro de l élec merci
Re: Alternateur 24v
Posté : 13 mars 2024 13:46
par jean claude 2320
Bonjour Kévin,
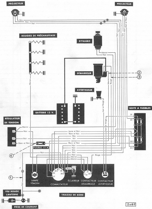
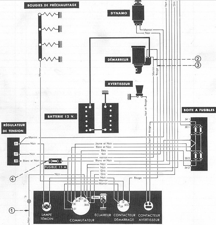
Vérifier que ton installation correspond à ce schéma. Si oui, avant toutes interventions débrancher les batteries.
S'assurer de la bonne fixation de l'alternateur, courroie tendue et en alignement.
--L'alternateur a le régulateur incorporé avec charbons: s'il est neuf ,ok sinon vérifier qu'ils soient propres et en bon état ainsi que l'ensemble: soufflette.
Il y a 2 branchements dessus: le +(permanent ou après contact) et l'excitation.
--Le régulateur de la dynamo n'est plus utile donc :
-Débrancher le fil( blanc et noir) de la borne 30 et le fil (noir) ( plus gros) de la borne 67; les connecter ensembles et isoler ce lien. Ce branchement ira au + de l'alternateur 24 volts :courant après contact donc isoler l'arrivée. Vérifier l'état et la puissance du fusible. Si le fusible est fondu l'alternateur tournera sans courant, pas très bon.
-Débrancher les fils de la borne 51, les connecter ensemble et isoler. Un va à la lampe témoin au tableau de bord ( le noir) l'autre ( le marron) va à l'excitation de l'alternateur (isoler aussi).
Vérifier que ton circuit soit fiable et bien isolé. Tester avec lampe témoin.
Brancher batteries ,démarrer ,faire test électrique et voir la tenue de l'alternateur.
Bonne chance.

- Schéma élect SOM 30 B_2024-03-13 125347.png (299.77 Kio) Vu 7518 fois

- SOM 30 B -Détail schéma élect_2024-03-13 131443.png (458.16 Kio) Vu 7518 fois
Re: Alternateur 24v
Posté : 13 mars 2024 15:08
par Kévin36
Merci beaucoup de ta réponse ça va beaucoup m aidé

pour l installation. Je vais encore vérifier mais l électrique du tracteur est toujours d origine quand je ferais l installation j essayerais de prendre quelques photos et les partager

Re: Alternateur 24v
Posté : 19 mars 2024 16:38
par Kévin36
Re bonjour je viens de faire les branchements c est normal que ma lampe témoin ne s allume pas moteur non tournant et moteur tournant elle s allume ?
Re: Alternateur 24v
Posté : 20 mars 2024 06:27
par Kévin36
Pour mon fusible je doit le laissé en 15A ou changer ? Mon alternateur fait 30A
Re: Alternateur 24v
Posté : 20 mars 2024 09:42
par thierry 1968
Bonjour
hélas non ce n'est pas normal que la lampe témoin ne s'allume pas lorsque que tu met que le contact et c'est pas normale que la lampe témoin s'allume lorsque le moteur est en marche , même accéléré il ne s'éteint pas ????
pour le fusible tu peut mettre le 30 A
TU a bien branché comme ça a été dit , fait des photos du cul de l'alternateur et de la plaque signalétique
A + Thierry
Re: Alternateur 24v
Posté : 20 mars 2024 11:58
par Kévin36
Ok merci Thierry je vais essayé de voir sa se soir revérifier tout les branchements je vois pour la photo de l alternateur merci
Re: Alternateur 24v
Posté : 20 mars 2024 17:10
par Kévin36
Voilà une photo de l arrière de l alternateur il y a pas de plaque
Re: Alternateur 24v
Posté : 20 mars 2024 17:16
par Kévin36
J ai regarde le branchement en faite le fil noir et blanc ne va pas au boîtier de fusible il va directe sur la borne 30 du commutateur
Re: Alternateur 24v
Posté : 20 mars 2024 19:21
par thierry 1968
Pour faire simple le fil marron est bien branché sur le B+ sur l'alternateur
et le fil noir sur le D+
et il vont ou ,c'est pour voir ci tu t'es pas trompé dans le branchement
autre chose la lampe témoin l'ampoule c'est bien une 24 V et combien de W
JE viens de faire ton branchement et c'est pas bon , car le fil qui est branché sur le D+ il faut qui va a la lampe témoin

- D30.jpg (123.2 Kio) Vu 7363 fois
A + Thierry